출원번호 : 10-2015-0102756 (2015년07월21일)
등록번호 : 10-1722321 (2017년03월27일)
특허권자 : 한밭대학교
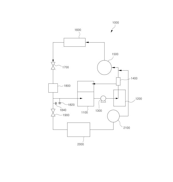
요약 : 본 발명은 물과 이산화탄소를 외부에서 공급받아 이산화탄소 하이드레이트 슬러리를 생성하는 이산화탄소-하이드
레이트 슬러리 생성부; 상기 이산화탄소-하이드레이트 슬러리 생성부에서 생성된 이산화탄소-하이드레이트 슬러
리를 공급받아 외부 대상물과 열교환시키는 제1부하부; 상기 이산화탄소-하이드레이트 슬러리 생성부에서 생성된
이산화탄소-하이드레이트 슬러리를 상기 제1부하부로 공급하는 펌프; 상기 제1부하부를 통과한 이산화탄소-하이
드레이트 슬러리를 물과 이산화탄소로 분리하며, 분리된 물은 상기 이산화탄소-하이드레이트 슬러리 생성부로 공
급하는 분리부; 상기 분리부에서 분리되어 공급되는 이산화탄소를 압축하는 제1압축기; 상기 제1압축기를 통과하
면서 압축된 이산화탄소를 냉각시키는 냉각부; 상기 냉각부를 통과한 이산화탄소를 팽창시키는 제1팽창장치; 상
기 제1팽창장치를 통과한 이산화탄소를 저장하며, 상기 이산화탄소-하이드레이트 슬러리 생성부에 이산화탄소를
공급하는 수액기; 상기 수액기에 저장된 이산화탄소가 공급되며, 공급되는 이산화탄소를 팽창시키는
제2팽창장치; 상기 제2팽창장치를 통과하면서 팽창된 이산화탄소가 공급되며, 공급된 이산화탄소를 증발시키는
제2부하부; 및 상기 제2부하부를 통과하면서 증발된 이산화탄소를 압축시키며, 압축시킨 이산화탄소를 제1압축기
로 공급하는 제2압축기를 포함하며, 상기 수액기에서 상기 이산화탄소-하이드레이트 슬러리 생성부로 이산화탄소
를 공급하는 공급배관에는 공급되는 이산화탄소의 유량을 조절하는 제1유량조절밸브가 설치되고, 상기 수액기와
상기 제2팽창장치를 연결하는 연결배관에는 상기 수액기에서 상기 제2팽창장치로 공급되는 이산화탄소의 유량을
조절하는 제2유량조절밸브가 설치되며, 상기 분리부에서 분리된 이산화탄소가 상기 압축기, 냉각부,
제1팽창장치, 수액기, 이산화탄소-하이드레이트 슬러리 생성부를 거쳐 다시 상기 분리부로 순환됨으로써 냉장 시
스템이 작동되고, 상기 제1압축기에서 압축된 이산화탄소가 상기 냉각부, 제1팽창장치, 수액기, 제2팽창장치, 제
2부하부, 제2압축기를 거쳐 다시 상기 제1압축기로 순환됨으로써 냉동 시스템이 작동되며, 상기 이산화탄소-하이
드레이트 슬러리 생성부에서 물과 이산화탄소를 공급받아 연속적으로 이산화탄소-하이드레이트를 연속적으로 생
성하는 것을 특징으로 하는 이산화탄소-하이드레이트 슬러리 냉장 및 냉동 시스템을 제공한다.
따라서, 이산화탄소-하이드레이트를 연속적으로 생성하고 이를 이차유체로 이용함으로써 냉장 및 냉동효율을 향
상시킬 수 있다.





