...
,

저온 급유형 공기 압축기 시스템 screw air compressor system with Low-temperature lubricant

120,000,000

판매 대리인 : 기율특허

전화번호 : 02-782-1004

메일주소 : kiyul@kiyul.co.kr

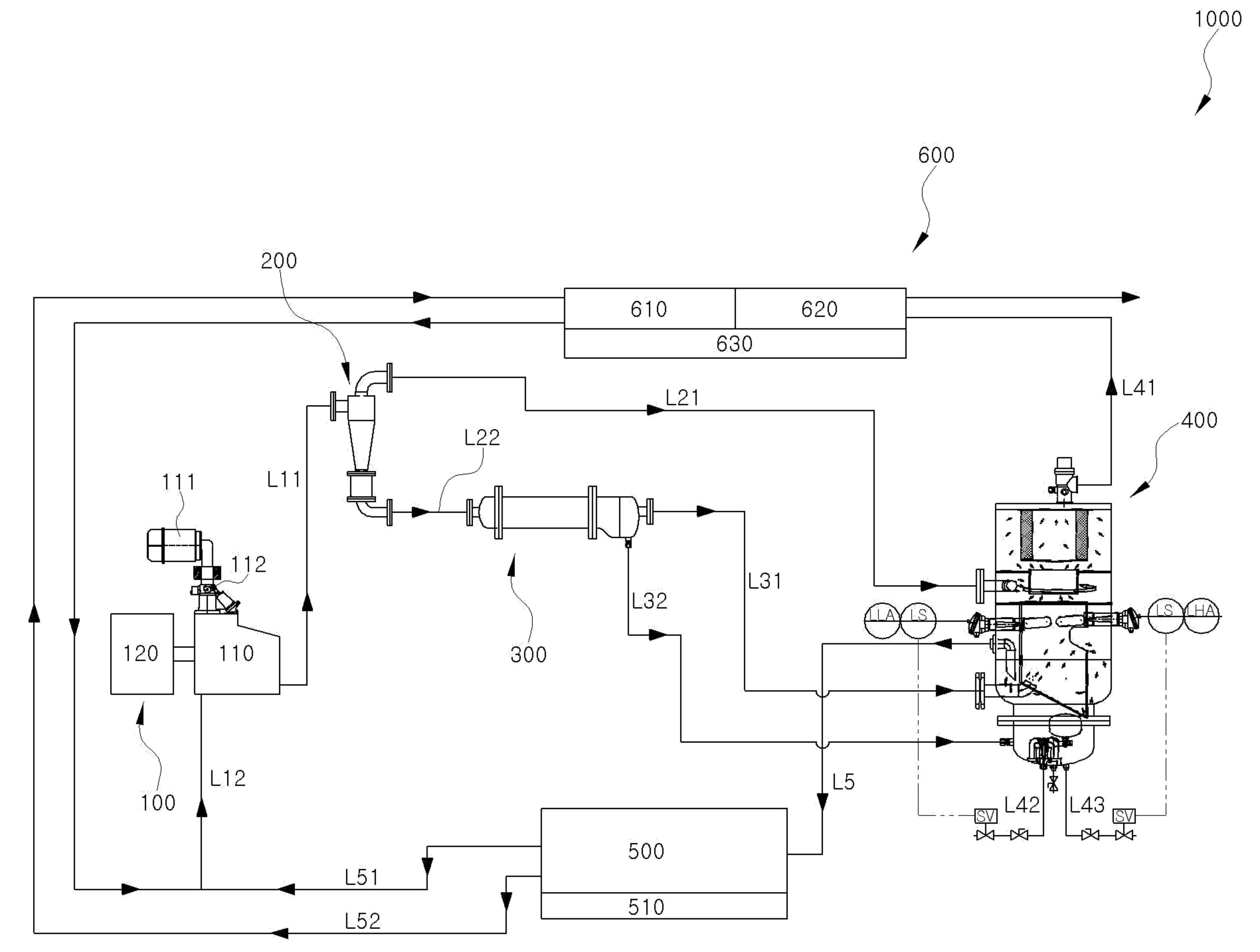
판매특허요약 : 본 발명은 저온의 냉각오일을 공급받아 동작하는 공기압축기에서 토출되는 압축공기, 응축수 및 냉각오일의 분
리 및 재순환이 가능한 저온 급유형 공기 압축기 시스템에 관한 것이다.

가격 : 1억 2천만원(협의 가능)

SKU: 김헌목 카테고리: ,

출원번호 : 10-2019-0172734 (2019년12월23일)

등록번호 : 10-2294990 (2021년08월23일)

특허권자 : 김헌목

요약 :

본 발명은 저온의 냉각오일을 공급받아 동작하는 공기압축기에서 토출되는 압축공기, 응축수 및 냉각오일의 분리 및 재순환이 가능한 저온 급유형 공기 압축기 시스템에 관한 것으로, 더욱 자세하게는 공기압축기에 공급되는 냉각오일의 온도를 저온으로 유지함으로써, 종래의 고온동작에 따른 압축성능의 저하 및 냉각설비의 에너지 손실을 보완하며, 저온에서 동작하는 공기압축기에서 발생하는 응축수를 사전에 분리배출하고, 분리된 냉각오일 내부에 잔존하는 응축수를 침강시켜, 압축기로 재순환되는 냉각오일에 잔존된 응축수를 효과적으로 제거할 수 있는 저온 급유형 공기압축기 시스템에 관한 것이다.

1020190172734