...
,

단일 입력 전압원과 배터리 직병렬 결합을 이용한 멀티레벨 인버터 Multi-level inverter using a single input source and series-parallel combination of battery

판매 대리인 : 기율특허

전화번호 : 02-782-1004

메일주소 : kiyul@kiyul.co.kr

판매특허요약 : 단일 입력 전압원과 배터리 직병렬 결합을 이용한 멀티레벨 인버터에 관한 것

가격 : 협의가능

SKU: 한밭대학교 산학협력단 카테고리: ,

출원번호 : 10-2015-0032996 (2015년03월10일)

등록번호 : 10-1718303 (2017년03월15일)

특허권자 : 한밭대학교

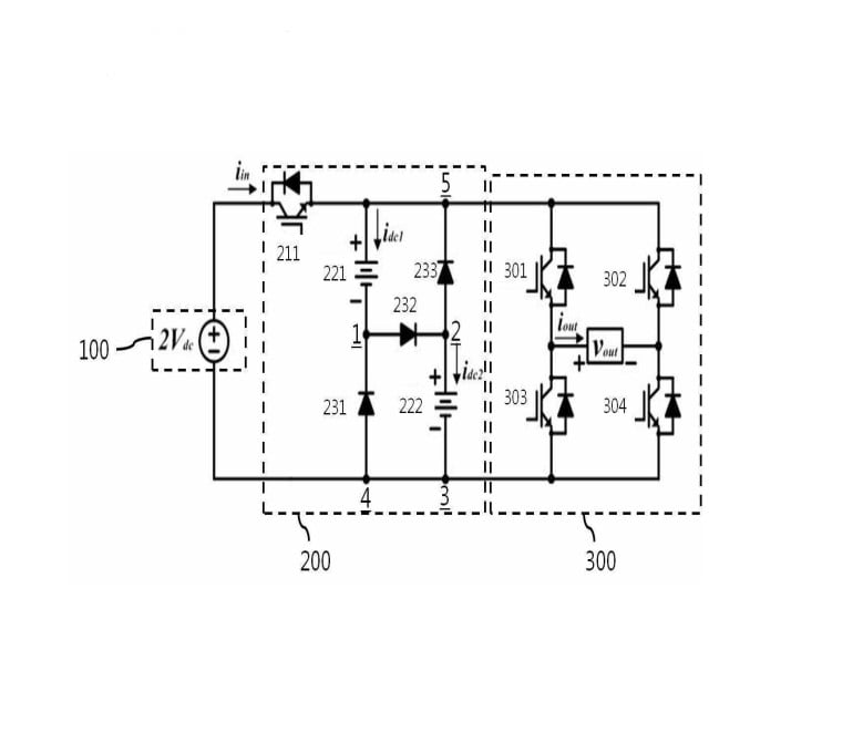
요약 : 본 발명은 단일 입력 전압원과 배터리 직병렬 결합을 이용한 멀티레벨 인버터에 관한 것으로서, 더욱 상세하게는
단일 DC 입력 전압원(100), 상기 단일 DC 입력 전압원(100)과 메인 스위칭부(300)의 사이에 개재 구비되어, 포함
되어 있는 소자들의 구동에 따라 멀티레벨 출력 전압을 변압하여 출력하는 보조 회로부(200) 및 상기 보조 회로
부(200)의 양단에 연결되는 다수 개의 스위칭 소자를 포함하여, 상기 보조 회로부(200)에서 인가되는 출력신호를
캐스케이드 방식의 H-브릿지(Cascaded H-bridge)를 통해 상기 스위칭 소자의 상보적 동작시 멀티레벨 출력 전압
의 극성을 결정하여 출력하는 메인 스위칭부(300)를 포함하는 것을 특징으로 하는 단일 입력 전압원과 배터리 직
병렬 결합을 이용한 멀티레벨 인버터에 관한 것이다.

158