출원번호 : 1020130025666 (2013.03.11)
등록번호 : 1013194010000 (2013.10.11)
특허권자 : 이수동
요약 :
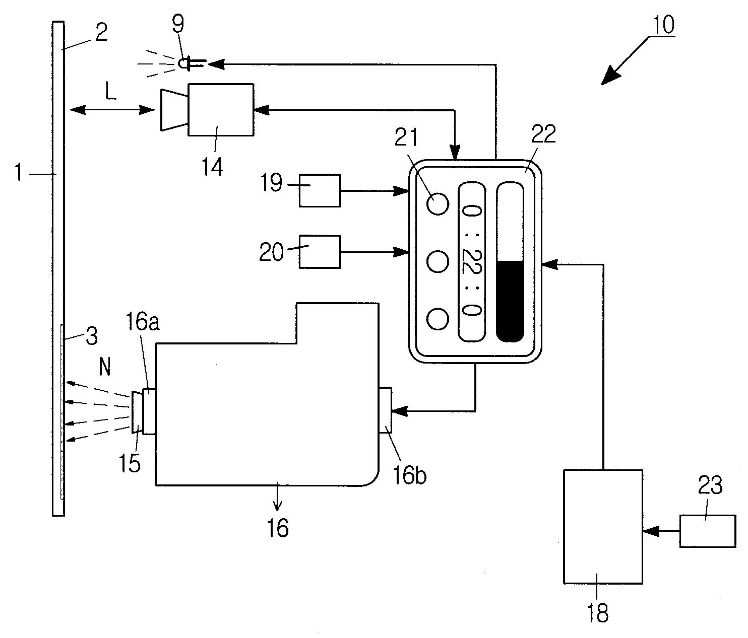
본 발명은 색채가 손상된 부분을 정상 부분의 색상과 동일한 색상으로 간편하게 도장(塗裝)할 수 있는 휴대형 도장장치(塗裝藏置) 및 그 도장방법(塗裝方法)에 관한 것으로, 손잡이부(11)가 구성된 케이스(12); 상기 케이스(12) 내부에 형성되는 수납실(13); 상기 수납실(13)에 설치되고 피도장물(1)의 손상영역(3)을 컬러로 스캔하거나 촬영수단(14); 피도장물(1)을 조명하는 조명수단(9); 분사노즐(15)이 구비된 염료카트리지(16); 및 제어기(17); 상기 손잡이부(11)에 설치되는 촬영버튼(19) 및 분사버튼(20); 상기 케이스(12) 외부로 노출 설치되고 설정부(21)가 구비된 표시부(22); 를 포함하여 구성된다.
1020130025666





