출원번호 : 10-2017-0037058 (2017년03월23일)
등록번호 : 10-1886250 (2018년08월01일)
특허권자 : 한밭대학교
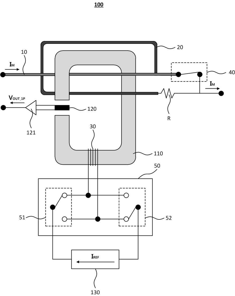
요약 : 본 발명은 일단이 자기코어 내부에 통과된 미터링용 전선과 연결되고, 타단이 자기코어 내부에 삽입되어 저항 일
단과 연결된 테스트용 전선; 상기 자기코어 내부에 통과된 미터링용 전선과 저항 타단과의 연결을 스위칭하는 제
1 전류 조정 스위치; 상기 자기코어에 도선이 감겨진 테스트용 코일; 상기 테스트용 코일에 설정된 기준전류를
인가하는 전류 인가부 및 상기 테스트용 코일과 전류 인가부 사이에 배치되어 기준전류의 극성을 스위칭하는 제2
전류 조정 스위치를 포함하여, 스위칭 동작별로 홀소자에서 출력되는 각각의 출력전압에 기반하여 미터링 전류를
보정하는 에너지 미터링 기기 및 그 동작방법을 개시한다.





