출원번호 : 10-2017-0125486 (2017.09.27)
등록번호 : 10-20495120000 (2019.11.21)
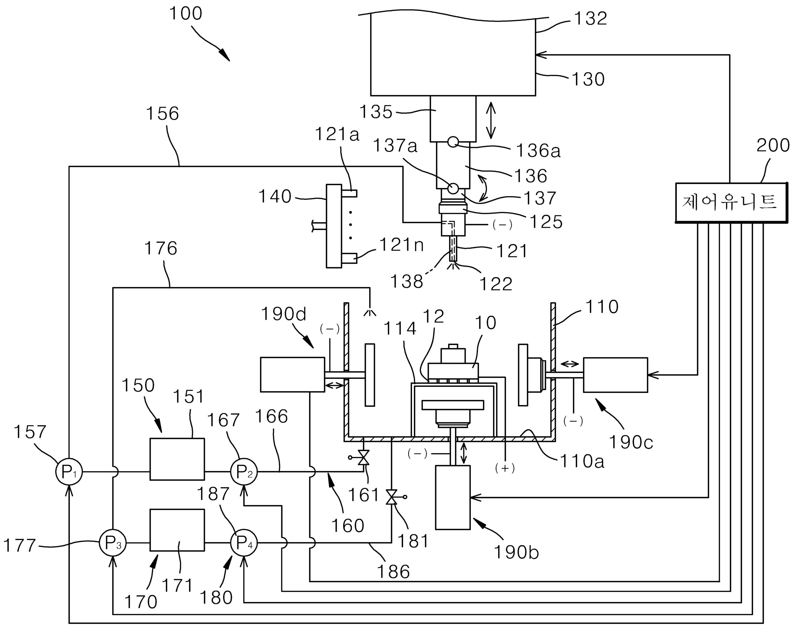
요약 : 본 발명은 3D프린터에 의해 제조된 금속 성형품의 후처리 장치에 관한 것으로서, 3D프린터에 의해 금속소재로 성형된 금속 성형품이 수용되는 전해조와, 종단에 장착된 가공툴을 통해 제1전해액을 분사할 수 있도록 되어 있으며 전해조 내에 설치된 금속 성형품의 가공 위치로의 위치 이동이 가능한 가공 아암을 갖으며 전기적으로 음의 바이어스가 인가되는 전기 화학적 가공머신과, 제1전해액이 수용되는 제1탱크와, 제1탱크에 저수된 제1전해액을 가공아암을 통해 가공툴에서 분사할 수 있도록 제1탱크와 가공아암 사이에 접속된 제1공급라인과, 제1전해액을 제1공급라인을 통해 공급하는 제1펌프가 마련된 제1전해액 공급부와, 제1전해액 공급부와 전기 화학적 가공머신의 가동을 제어하는 제어유니트를 구비하고, 전해조 내에 설치된 상기 금속성형품에는 양의 바이어스가 인가되게 접속된다. 이러한 3D프린터에 의해 제조된 금속 성형품의 후처리 장치에 의하면, 금속소재로 3D 프린팅 기법에 의해 형성된 금속성형품에 대해 서포트부분의 분리 및 표면처리를 용이하게 수행할 수 있는 장점을 제공한다.





